【机情无限 精彩毕设】机械2024届毕业设计(论文)中期检查优秀案例分享第七期——北京市某综合政务中心建筑暖通空调工程设计与节能分析
员工姓名:谭晓宇
班 级:建环2020-02班
指导教师:余涛涛
毕设题目:北京市某综合政务中心建筑暖通空调工程设计与节能分析

一、概况
1.选题意义
随着服务型政务理念的进一步深入发展,《普查报告》表明实体政务大厅已经成为建设人民满意的服务型政府的有力抓手。《普查报告》显示,截至2017年4月,全国县级以上地方各级政府共设立政务大厅3058个,覆盖率94.3%。应该说一站式政务服务体系在全国初步形成,政务服务实体大厅成为地方政府一种基本公共服务设施,是一个地方建设服务型政府的标配。与此同时,政府对综合政务中心的室内环境舒适度以及人员热舒适性提出了更好的要求。而如何在保持政务中心应有舒适度的前提下,最大限度地降低能耗,是本次空调设计的-一个重点主题,也是一道难题。
通过对北京市某综合政务中心建筑暖通空调工程进行设计与节能分析,员工可以将书本上的知识应用于时间并进行查漏补缺,完善自身知识体系构建。同时,员工的工程实践能力也将得到进一步加强,对本专业的设计一般程序、内容与方法也有了进一步了解,有利于员工在未来更好地从事本专业工作,实现个人价值与社会价值。
2.任务分解
本工程暖通空调设计的目标建筑为北京市综合政务中心,涵盖市民服务大厅、城市展厅、会议室、档案室、宴会厅、健身房等多类型空间,是一所较为典型的综合型公共建筑。地下1 层,地上12 层,建筑总高度
,建筑总面积为
,地下建筑面积为
,地上建筑面积为
。员工在本次设计中负责建筑5-11层的暖通空调设计以及整栋建筑的节能分析。
通过合理的暖通空调设计,将完成该建筑的室内环境调节工作,为馆内工作人员及来访群众提供舒适的室内环境。
该综合政务中心暖通空调设计与节能分析工作可分解为以下内容:
①空调负荷计算:调查北京市综合政务中心的建筑概况,查阅北京市气象参数,确定房间室内设计参数。根据设计规范,采用谐波法,利用天正暖通软件计算各功能分区的冷、热负荷,并选取两个典型房间,采用非稳态方法手算逐时负荷,与软件计算结果进行对比,加深对设计的理解。
②确定冷热源方案:根据负荷结果,结合北京市能源特征进行冷热源方案的组合,通过技术经济性分析,确定冷热源方案。
③设计空调系统方案:根据空调分区原则,综合考虑不同房间的功能用途和温湿度要求,确定建筑物不同区域所采用的空调系统。采用风机盘管+独立新风系统的区域,分析选取合适的夏季、冬季空气处理方案以及风机盘管设计选型和校核。
④设计空调风系统:包括气流组织计算、风管设计及风管水力计算。计算气流组织,设计送风口型式、风口位置、风口数量、送风参数及回风口布置等,并根据规范校核室内风速、射程等参数。根据房间空间结构布置送、回风管,依据室内允许噪声及风速等参数要求,计算各管段的风量,确定各管段管径,计算阻力损失及不平衡率,进一步调整管路布置方式。
⑤设计空调水系统:包括冷冻水系统设计、冷凝水系统设计及其他设备选型。首先进行水系统分区,确定水系统的形式,选取管路的管制与程式,进行水管水力计算。
⑥设备选型:选择该空调系统所需要的各类设备,包括末端设备、空调处理设备、冷源中心设备、动力循环设备、调节控制附件等,并根据各区域风系统及水系统最不利环路的阻力大小,判断设备选型是否合理。
⑦完成建筑节能分析:利用designbuilder对该政务中心进行简化建模以及分区,导入energuplus中对建筑参数进行设定,对建筑全年负荷进行模拟,全面掌握本建筑全年的负荷特征,为机组选型及能耗分析提供依据。
⑧完成建筑保温、消声及隔振设计:优化暖通空调系统自动控制及建筑空调在过渡季节时考虑到不同类型房间的使用需求时空调机组的运行调节问题以及一天高峰时段与非高峰时段机组的运行调节问题。
⑨图纸绘制:绘制风系统和水系统平面图、制冷机房平面图、流程图、有关剖面图等。
⑩整理毕业设计说明书,准备结题答辩。
二、已完成工作
项目一:查找设计规范及外文文献,收集工程资料,熟悉图纸。
项目二:空调负荷计算。
在本次设计中选取建筑B区即5-11层进行空调系统设计,该建筑4-11层中的空调区域包括会议室、办公室、开放办公区等空间,其中5-10层房间分布情况大致类似。
表1 5-11层基本情况
楼层 | 主要功能 | 总空调面积(㎡) | 层高(m) |
5-10层 | 办公室、会议室、服务间、接待室、休息室、会客室 | 4284.20 | 4.0 |
11层 | 会议室、办公室、休息区、开放办公区 | 736.40 | 4.0 |
表2 5-11层负荷计算汇总
层数 | 空调面积 | 夏季 | 冬季 | ||||
冷湿负荷 | 总冷负荷 | 室内冷负荷 | 总冷负荷指标 | 总热负荷 | 总热负荷指标 | ||
m2 | kg/h | kW | kW | W/m2 | kW | W/m2 | |
5 | 720.9 | 49.12 | 88.59 | 47.22 | 123 | 112.81 | 156 |
6 | 720.9 | 49.98 | 88.14 | 46.77 | 123 | 112.85 | 157 |
7 | 722.3 | 48.32 | 89 | 48.8 | 123 | 110.15 | 152 |
8 | 721.9 | 50.05 | 91 | 49.56 | 126 | 112.97 | 156 |
9 | 699.8 | 46.64 | 89.16 | 50.39 | 127 | 107.79 | 154 |
10 | 698.4 | 44.51 | 85.77 | 48.78 | 123 | 106.03 | 152 |
11 | 736.4 | 51.49 | 91.24 | 47.91 | 124 | 115.29 | 157 |
总计 | 5020.6 | 340.11 | 622.9 | 339.43 | 124 | 777.89 | 155 |
项目三:确定冷热源方案。
表3 冷热源技术分析
序号 | 资源形式 | 资源分析 | 系统方式 | 结论 |
1 | 市政电力 | 北京市工商业用户用电电价实行分段计价,存在“峰值电价” | 冰蓄冷系统 | 考虑 |
冷水机组 | 考虑 | |||
2 | 市政热网 | 市政热网 | -- | 考虑 |
3 | 天然气 | 初投资小, 技术成熟 | 直燃式溴化锂机组(存在安全隐患) | 不考虑 |
燃气锅炉(北京市禁止新建和扩建燃气独立供暖系统) | 不考虑 | |||
4 | 水资源 | 建筑周围无自然水系 | 地表水源热泵 | 不考虑 |
钻探深度内见有地下水,地下水类型为潜水 | 地下水源热泵 | 不考虑 | ||
5 | 太阳能 | 主城区太阳能较少 | 太阳能空调系统 | 不考虑 |
6 | 土壤源 | 建筑周边无地源热泵打井条件 | 地源热泵 | 不考虑 |
7 | 空气能 | 北京市湿度较小,冬季结霜不太严重,可设置辅助加热器 | 空气源热泵机组 | 考虑 |
表4 各冷热源方案费用统计表
方案名称 | 初投资(万元) | 运行费用(万元) | 总费用(万元) | |
1 | 冷水机组 | 69.461 | 45.91 | 115.37 |
2 | 冰蓄冷 | 131.16 | 21.25 | 152.41 |
3 | 风冷热泵 | 58.08 | 49.39 | 107.47 |
4 | 市政热网 | 3.50 | 37.10 | 40.6 |
表 5 投资回收期比较
单位 (万元) | 风冷热泵+城市热网 | 冷水机组+城市热网 | 冰蓄冷+城市热网 | 风冷热泵+市政热网 | |||
基准 | 费用 | 差值 | 费用 | 差值 | 费用 | 差值 | |
初投资 | 61.58 | 72.961 | 11.381 | 134.66 | 79.36 | 115.86 | 54.28 |
年运行费用 | 86.49 | 83.01 | 3.48 | 58.35 | 28.14 | 92.46 | -5.97 |
投资回收期(年) | - | 3.27 | 2.60 | - | |||
表 6 各方案LCC和EUAC计算结果
系统方案 | 一 | 二 | 三 | 四 | |
S | 周期值 | 冷水机组+燃气锅炉 | 冷水机组+市政热网 | 冰蓄冷+市政热网 | 风冷热泵+市政热网 |
0.10 | LCC | 750.35 | 730.54 | 718.79 | 884.03 |
EUAC | 98.67 | 96.07 | 94.52 | 116.25 | |
0.12 | LCC | 678.34 | 661.80 | 657.72 | 803.72 |
EUAC | 99.58 | 97.15 | 96.55 | 117.99 | |
通过技术性及经济性分析,并采用全生命周期的方法,最终采用冰蓄冷机组+市政热网作为综合政务中心的冷热源。
项目四:设计空调系统方案。
图1 5-10层空调系统分区图
图2 11层空调系统分区图
表7 空调系统分区表
编号 | 负责功能区域 | 空调形式 | 空气处理设备 |
FCU+OA5 FCU+OA6 FCU+OA7 FCU+OA8 FCU+OA9 FCU+OA10 FCU+OA11 | 五~十一层办公区 | FCU+OA | 风机盘管+新风系统 |
本建筑5-11层主要为办公区域,房间功能特点类似,具有相似温、湿度基准、空气洁净度要求,且多为面积较小,且需要独立控制温湿度地房间,不存在大径深空间。基于此,本设计5-11层均采用风机盘管+独立新风空调系统。
项目五:计算气流组织。
本部分在空调分区和风系统方案的基础上,进行了各典型区域的气流组织计算,主要涉及五至十一层的办公区。办公房间采用风机盘管加独立新风系统,回风口与送风口均设置在风盘上,故送风方式为散流器上送上回,而休息室采用双层百叶风口侧送,百页风口顶回。
(1) 散流器上送上回
以六层北面办公室为例,该办公室面积20.5m2,净高4.0m,风机盘管410m3/h,回风量为328m3/h,选用2个方形散流器,布置在房间两端,送风温差∆t0=8℃。该方形散流器承担3.8m×2.7m的送风区域,安装高度为3.2m。

图 3 办公室风管机盘管布置图
经过射程、平均速度等校核,该散流器满足冬夏季室内气流组织要求。
(2) 双层百叶风口测送
送风口暗装于客房进门处的吊顶,面朝南窗,与新风并排一起共用一个双层百叶风口。双层百叶风口采用横向叶片(可调的)在外、竖向叶片(固定的)在内的风口,并配有对开式风量调节阀。根据客房供冷和供暖的不同要求,通过改变面横向叶片的安装角度,调整气流的仰角或俯角。以[6005]休息室气流分布为例,理论上保证其气流组织区域为除去玄关、卫生间和吊顶(800 mm)部分空间。风机盘管特性参数如表 8。
表 8 风机盘管特性参数表
机组型号 | 中档风量(m3/h) | 风口尺寸 长×宽(mm) | 风口特性系数 | 有效面积系数 | 有效面积F0(m2) |
YGFC03-2S(H) | 410 | 500×200 | 0.72 | m1=3.4 n1=2.4 | 0.0648 |

图4 水平贴附射流示意图
经过射程、风速、温差校核,故所选机组满足要求。
(3) Airpak模拟
根据天正计算结果以及房间参数,建立一个7.55m×3.55m×4.00m的休息室模型,分别对0.1m、1.1m、1.7m三个不同高度的房间气流速度、温度、PMV、PPD四个参数进行模拟,观察冬夏季室内人员热舒适条件是否得到满足。在这主要展示0.7m高度平面的参数分布情况。
预测不满意百分比指标 PPD (Predicted Percentage of Dissatisfied) ,实际上PMV和PPD是有一定关系的。意思就是PPD能让百分之多少的人感到舒适。比如在PMV等于0时,不冷不热,100个人里头有90个人觉得这样的PMV数值下的环境很舒适。由模拟图像可知,夏季0.7m室内工作高度PPD指标在5左右,冬季0.7m室内工作高度PPD在5-10左右,均满足要求。
项目六:设计空调风系统。
以十层风机盘管加新风办公区为例,对独立新风系统水力计算进行说明,新风管布置如下图 5所示。

图5 办公区新风管道布置示意图
表9最不利环路水利计算表
最不利阻力(Pa) | 77 | ||||||||
编号 | G(m^3/h) | L(m) | 形状 | D/W(mm) | H(mm) | υ(m/s) | ΔPy(Pa) | ΔPj(Pa) | ΔP(Pa) |
1 | 5554 | 1.92 | 矩形 | 630 | 630 | 3.89 | 0.5 | 8.23 | 8.73 |
2 | 5254 | 2.17 | 矩形 | 630 | 630 | 3.68 | 0.51 | 0 | 0.51 |
3 | 5025 | 1.96 | 矩形 | 630 | 500 | 4.43 | 0.76 | 0.57 | 1.32 |
4 | 4796 | 3.5 | 矩形 | 630 | 500 | 4.23 | 1.24 | 0 | 1.24 |
5 | 4567 | 3.5 | 矩形 | 630 | 500 | 4.03 | 1.13 | 0 | 1.13 |
6 | 4338 | 3.5 | 矩形 | 630 | 500 | 3.83 | 1.03 | 0 | 1.03 |
7 | 4109 | 3.15 | 矩形 | 630 | 500 | 3.62 | 0.84 | 0 | 0.84 |
8 | 1437 | 3.5 | 矩形 | 400 | 250 | 3.99 | 2.3 | 1.3 | 3.6 |
9 | 1208 | 3.5 | 矩形 | 400 | 200 | 4.19 | 3.01 | 0.08 | 3.09 |
10 | 979 | 3.5 | 矩形 | 400 | 160 | 4.25 | 3.73 | 0 | 3.73 |
11 | 750 | 6.47 | 矩形 | 320 | 160 | 4.07 | 6.93 | 0 | 6.93 |
12 | 360 | 0.37 | 矩形 | 160 | 160 | 3.91 | 0.52 | 11.35 | 11.88 |
13 | 360 | 5.36 | 矩形 | 160 | 160 | 3.91 | 7.63 | 24.93 | 32.55 |
计算可知最不利环路的总阻力77Pa,其中十层新风机组HDK05的机外余压为210Pa,满足要求。由于支管数量较多,任意调节一管道会引起整个送风管路的不平衡率增大,因此在对该区域风管进行水力计算后,需分别在编号为 14、15、16、17、18、19、25、26、27、28、35、36、37、38、39、40、41管道加平衡阀进行调节,以此使相邻的管路在风量变化时,整个管路能够正常使用,增加了系统的安全性。
项目七:设计空调水系统。
政务中心全楼共设置一套水系统,冷冻水系统水力计算包括层内水管水力计算,立管水力计算,分水器至水管井水力计算以及机组冷冻水环路水力计算。经计算,分水器至水管井阻力合计9.527kPa,机组冷冻水环路阻力合计28.55kPa。立管阻力为34.250kPa,十层为最不利环路,阻力为83.902kPa。
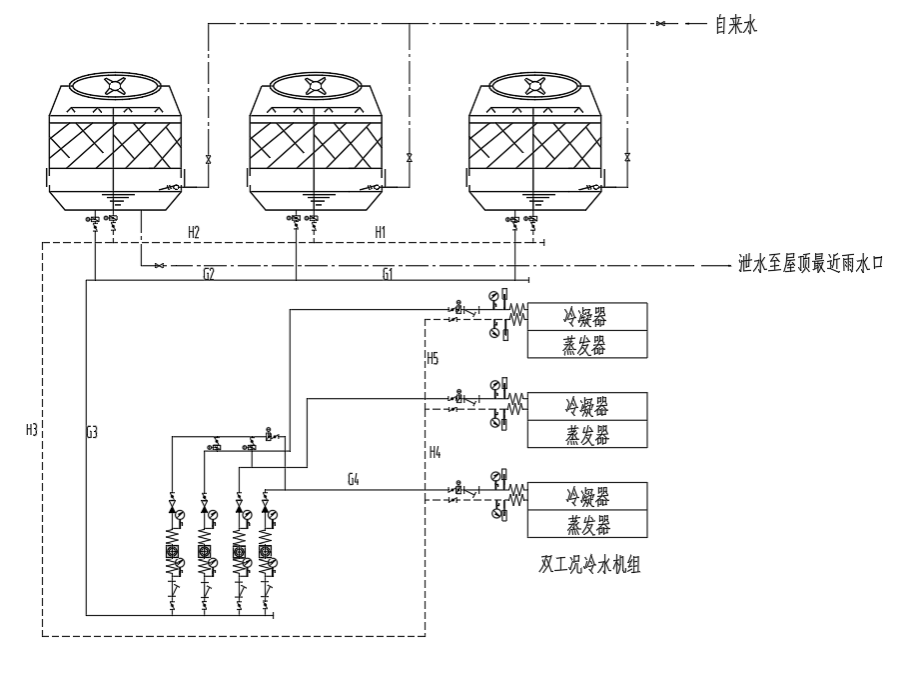
为节约能量和水资源,降低运行费用,本设计采用闭式循环冷却水系统。选用冷却水泵 3 台,三台冷却塔并联运行,与冷水机组一一对应,放置于12层屋顶,冷却水管布置在西侧管井内。

图6 冷却水系统原理图
冷却水系统的管线阻力相比较冷冻水系统来说更为简单,主要的阻力来自于
阀门、三通、变径、弯头等,计算得到冷却水系统阻力为90.13kPa。
三、下一步工作计划
完成建筑节能分析、设备选型,设计管路保温、消声、隔振措施及风、水系统的自动控制,校核图纸,检查论文数据,进行论文查重,整理毕业设计论文,准备毕业设计答辩。
问题一:办公室的温湿度设计是参考哪个国标?
回答:参考了《民用建筑供暖通风与空气调节设计规范GB50736-2012》
,于2012年10月1日起实施,为现行国标。
问题二:对建筑进行节能分析的目的以及意义是什么?
回答:前期进行的日负荷计算只能说明冬夏季典型日的负荷,而空调大部分的使用时间是在非满负荷下运行。为了全面掌握本建筑全年的负荷特征,为机组选型及能耗分析提供依据,采用energyplus软件对建筑全年负荷进行模拟。
万事开头难,从毕设初期的无从下手,再到如今一步一步稳扎稳打完成到现在,让我明白了毕业设计不仅仅是对自身知识储备和运用的考验,也是一次心智上的历练。每一次问题的出现与解决都是一次能力上的磨练以及心性的锻炼。
通过这次毕业设计使我明白了自己存在的欠缺,在软件学习方面还有进一步学习。这是一个长期长期积累的过程,在以后的工作、生活中都应该不断的学习,努力提高自己知识和综合素质。通过本次工程设计,也让我明白了在实际工程中万万不能异想天开,凡是都要有从照的标准,要符合切身实际。
在整个设计中我懂得了许多东西,也培养了我独立工作的'能力,树立了对自己工作能力的信心,相信会对今后的学习工作生活有非常重要的影响。而且大大提高了动手的能力,使我充分体会到了在创造过程中探索的艰难和成功时的喜悦。
毕业设计尚未结束,还有许多问题尚待解决,后续工作更需要加倍努力,尽快完成设计任务,同时将设计做得更全面、扎实。